其他
新闻详情

锂电池卷绕设备技术详解

发布时间:2023-07-20 19:09:18 浏览次数:10555

       通过控制极片的速度、 张力、尺寸、偏差等因素,将分条后尺寸相匹配的极片及隔膜、终止胶带等卷成极芯的一种生产工艺。


图1 卷绕设备

01设备分类概述

1.1 主流卷绕机分类

       锂电池卷绕机是用来卷绕锂电池电芯的,是一种将电池正极片、负极片及隔膜以连续转动的方式组装成芯包的机器。卷绕机有正、负极送料单元,将正负极隔膜卷绕在一起的部分叫卷针。

       依据卷绕芯包的形状类型不同,卷绕设备可以主要分为方形卷绕和圆柱卷绕两大类。方形卷绕可以细分为方形自动卷绕机和方形制片卷绕一体机两类,方形卷绕出来的电芯主要用来制作动力/储能方形电池、数码类电池等。不同种类的电池卷绕设备如图2所示。


图2 不同种类的电池卷绕设备

       依据卷绕机的自动化程度可以划分为手工、半自动、全自动和一体机等类型。按照制作的芯包大小可以划分为小型、中型、大型、超大型等。

       表1 卷绕机规格芯包尺寸对照表


       锂电池自动化生产设备的出现始于日本Kaido公司于1990年成功研发的第一台方形锂电池卷绕机。韩国Koem公司于1999年成功开发出锂电池卷绕机和锂电池装配机。随后锂电池自动化生产设备开始发展起来,但日韩始终处于领头羊的地位,凭借良好的技术与声誉占据着市场的主要份额。国内卷绕制造设备始于2006年,从半自动圆形、半自动方形卷绕、自动化制片开始,之后是组合自动化制片卷绕一体机。

1.2 卷绕工艺发展的困境

       不可否认,基于多年的技术沉淀和积累,卷绕工艺在生产设备、技术工艺、效率、成本等方面都具有明显的优势,但在车规级动力电池对于标准化、大容量和大尺寸的需求趋势下,卷绕工艺已经开始“力不从心”。

       下图显示的是卷绕电芯的标准结构特性,两端有圆角区域(图3)。在电池的充放电过程中,因为膨胀和收缩不一致,会导致极片与隔膜间隙变大,当此处的电解液不富裕时,将影响容量的发挥,长时间的使用会带来析锂安全问题。并且,随着能量密度提升的要求,负极逐步导入硅负极体系,由于硅负极极片膨胀大,卷绕式极组容易出现内圈极片断裂,影响电池使用寿命,限制了硅材料添加量。卷绕电芯变形及圆角区间隙变形如图4与图5所示。


图3 卷绕电芯圆角区示意图


图4 卷绕电芯变形


图5 卷绕电芯圆角区间隙变形

1.3 卷绕机未来发展方向

①高速、高精度:卷绕极片的线速度由现有的2~3m/s发展到5m/s,卷绕极片对齐精度由现有的±0.3mm提升至±(0.1~0.2)mm。

②高合格率:CPK由1.33到1.67,最终发展到2.0以上,达到免检水平。

③稳定性:提升平均无故障时间,由现有几十、几百小时提升至千、万小时的水平。

④设备实现数字化、智能化控制:卷绕张力、极片与隔膜的对齐度实现在线监控,卷绕参数和最终电池性能参数实现闭环优化,实现卷绕合格率提升。

⑤激光模切卷绕一体化:激光模切与卷绕工序结合实现设备集成一体化。

⑥高速卷绕机:通过隔膜连续匀速运动技术的突破实现卷绕效率的倍增。

02设备原理、组成及关键结构

2.1 卷绕机原理

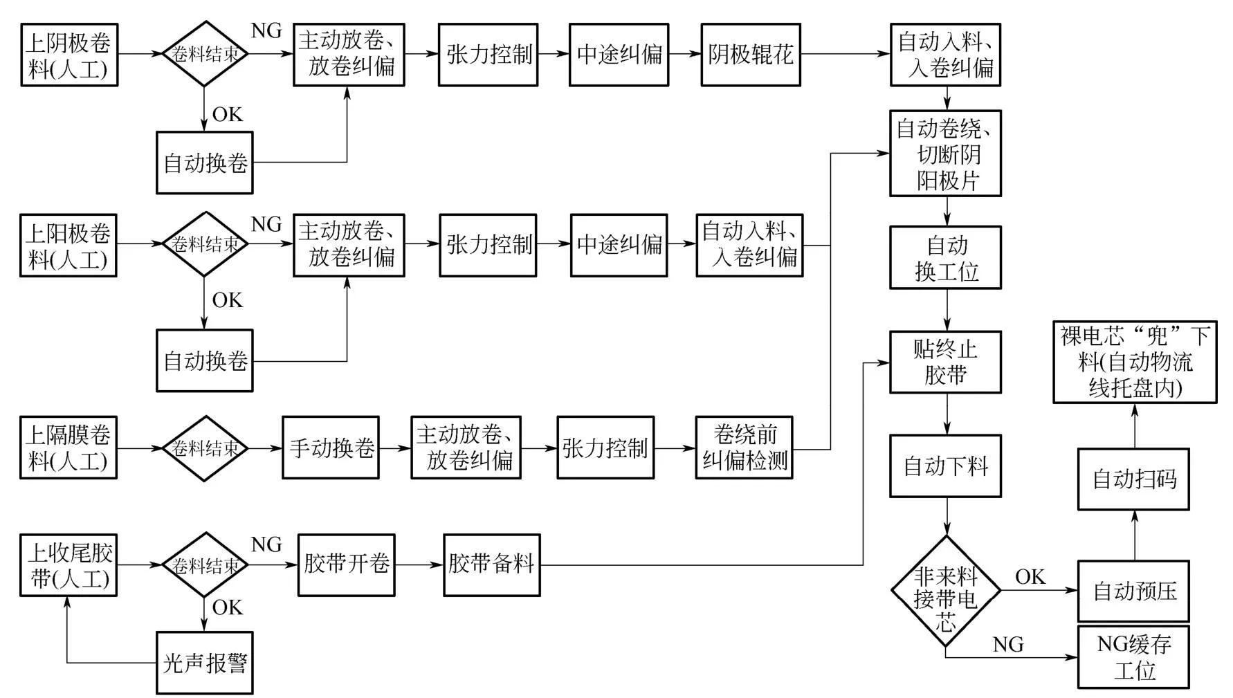
       主要用于方形电池或圆柱电池裸电芯的自动卷绕,设备采用两副或以上卷针、单侧抽针的结构,卷料正负极极片和隔膜主动放卷、极片隔膜换卷、自动纠偏、自动张力检测与控制,极片由夹辊驱动机构引入卷绕部分,与隔膜一同按照工艺要求进行自动卷绕。卷绕完成后自动换工位、切断隔膜和贴终止胶带,成品裸电芯自动下料后,经过预压、扫码,良品成品裸电芯自动转移到托盘中再转移到后工序。不良品裸电芯自动卸料到不良品裸电芯收集处。其工艺流程如图6所示。


图6 卷绕设备工艺流程图

2.2 卷绕机理说明

①预卷绕:正负极片初始送极片过程,该过程中正负极片是送极片电机以恒定的速度控制送料速度,需要控制卷针的旋转角速度与该送极片速度匹配。该过程涉及6个电机。其中涉及两类同步:隔膜的放卷速度与卷针速度的同步;送极片速度与卷针的速度同步。

②卷绕过程:在完成了正负极片初始送极片过程后,正负极片被隔膜裹紧,并绕卷针缠绕一周后的卷绕。该过程中通过检测料卷的张力大小调整极片放料电机的放料速度,以保证卷绕过程中料卷的恒定张力。


图7 卷绕过程示意图

       卷绕过程示意图如图7所示。该过程涉及6个电机。其中涉及两类同步:隔膜的放卷速度与卷针速度的同步;极片放料速度与卷针的速度同步。预卷绕中的控制问题属于开环控制问题,两者之间是否真正的同步没有反馈量标定,这就要求我们建立准确的卷绕速度模型。卷绕中存在料卷的张力测量,可以在控制中采用闭环反馈控制技术。

       另外,卷绕过程中,我们实际控制的是各电机转动频率,而实际速度是各料卷以及卷针卷绕实际半径的函数,该半径是动态变化过程。目前,在没有实际传感器测量的情况下,我们假设料卷一次上料后,中间半径的变化规律完全符合阿基米德螺旋线定律,不考虑其中人为换卷的影响。而且初始卷料半径通过程序预先设定。

③卷绕过程动态建模:由于预卷绕过程属于开环控制,准确的数学模型是决定所做系统成败的关键。

2.3 设备组成及关键结构

       设备主要模块清单包括:极片/隔膜自动放卷模块,极片/隔膜换卷模块,自动纠偏模块,导辊模块,极耳导向抚平模块,主驱模块,张力控制模块,张力测量/显示与储存模块,极片入料模块,隔膜除静电装置,极耳打折/翻折及极片破损检测模块,CCD在线检测模块,极片切断模块,除尘系统,极片和隔膜不良品单卷与剔除模块,卷绕头组件,隔膜切断模块,隔膜吸附模块,贴终止胶带模块,自动卸料模块,裸电芯预压模块,下料模块,设备框架和大板模块。

       卷绕机布局示意图如图8所示。


图8 卷绕机布局示意图

关键结构如下:

①极片/隔膜自动放卷系统:由极片/隔膜自动放卷轴、接带组件、放卷纠偏等组成。实现由极片/隔膜卷料的固定、自动放卷、极片自动换卷等功能。放卷轴采用机械或气动胀紧方式,辅助块规、边缘检测等机构便于快速定位。

②自动纠偏模块:由多级纠偏机构组成,纠偏方式可采用挂轴移动、导辊摆动、夹辊驱动等多种纠偏方式。通过对物料走带边缘实时检测、控制和显示,实现物料边缘在走带过程中实时修正。传感器位置设置避免粉尘堆积,影响边缘值检测的准确性。主要参数放卷纠偏精度±0.2mm,过程纠偏精度±0.1mm。

③张力控制系统:由张力检测传感器、张力执行机构和显示储存模块组成。张力执行机构包括直线电机、低摩擦气缸或伺服电机等。张力检测机构尽可能靠近卷针机构。通过有效地控制物料走带张力,可以实现逐圈张力设置、调控的功能。要做到精准控制,不能因卷绕张力问题造成裸电芯变形。卷绕过程中,随着卷径的逐渐加大,为保证电芯的紧实度,张力会逐渐加大。在每一圈极片内,需控制张力的波动在一定的范围内。单圈内极片、隔膜张力波动情况如图9所示。


图9 极片单圈内极片、隔膜张力波动情况

④极片入料模块:由正负极夹辊驱动机构、送料机构组成,完成卷绕前极片的入料。卷绕过程中入料位及物料间相对位置不发生变化,入料夹辊和卷入前的极片自由长度在保证入料和收尾的前提下越短越好。极片入料处具备入料吹气导向功能,并使用数显式气压监测,吹气和导向方向角度可调并配有角度刻度盘。同时入料有效、低噪声、无污染、倾斜角度方便量化调节。

⑤极片切断模块:由正负极极片压紧、切断机构组成,可实现自动检测极片尾部mark孔(激光模切制作),数到设定极耳数后,或通过识别极耳间距,再走完定长切断极片,还可实现计长切断极片的功能。切刀刃部建议采用钨钢等硬质材料,且动刀刃部和定刀刃部都有角度要求。另外,切刀位需要有隔离防护挡板和警示标识,同时做防粘处理。

⑥极片和隔膜不良品单卷与剔除模块:由伺服电机、联轴器、直线导轨机构组成,并通过程序设置完成单独剔除功能。实现不良正负极极片独立无隔膜单卷和隔膜单卷剔除功能。当检测到正负极极片不良时,可自动实现与隔膜一起卷绕剔除,也可实现独立分别剔除。不良品采用独立机构卸料至坏品盒内。无隔膜单卷过程中极片不与其他部件产生干涉或摩擦,不影响下一个物料的纠偏。

⑦卷绕模块:由双工位或多工位机构设备双伺服电机或多伺服电机驱动机构,对应2套或多套卷针机构。同时配置换工位后转塔锁紧、定位机构。实现电芯的卷绕和不同卷绕工位的自动转换,并能实现恒线速度卷绕。可以实现正极或负极先入料卷绕、正负极同时入料卷绕的功能。在卷绕电芯制作过程中,防止电芯内部褶皱的产生是非常重要的事项。电芯内部的褶皱将导致电池在实际使用过程中的局部析锂,从而带来非常大的安全风险。针对褶皱的产生,存在卷绕褶皱定律:针对不同的卷针,卷绕芯包层间会存在褶皱的可能。产生褶皱的原因是当极片在卷针逐圈积累过程中,极片层间增大半径δ,同时极片的积累长度也会增大,当极片的积累周长长度增大变化率与卷绕半径增长率不相等时,卷绕抽针芯包压扁后,内部极片将产生褶皱现象,这就是卷绕褶皱定律。一般菱形卷针由于结构特性,在卷绕过程中极片张力波动较大,卷绕过程中极片周长增长率与半径增长率不一致,从而会导致层间褶皱现象的产生。相比较来说,椭圆形、类圆形、圆形卷针就不存在褶皱的问题。不同类型卷针对比见表2。

       表2 不同类型卷针对比表


⑧隔膜切断模块:由热切刀机构和防护机构组成,可按照产品所需隔膜长度将隔膜切断。切刀部位需要有高温及刃部安全防护和警示标识,同时有隔热装置。具有吹气和转塔主轴抚平辊抚平切断后隔膜、防止隔膜打皱的功能。在隔膜切断后需要立刻吸附隔膜,防止由于隔膜静电大而造成隔膜卷曲,最终导致隔膜收尾不良。

⑨终止胶带粘贴模块:由自动备胶、胶带mark孔感应器、贴胶辊等组成。卷料胶带开卷后按所需长度自动备好胶带,自动检测胶带mark孔,贴在裸电芯侧面拐角处或收尾处。终止胶带粘贴机构设计成带有自适应性的结构,胶带的粘贴位置可根据裸电芯在卷针上的位置变化而进行调整。胶带放卷机构具备主动放卷功能且具有除静电功能。

⑩预压下料模块:由裸电芯卸料机构、裸电芯预压、裸电芯下料转移机构等组成。自动从卷针上面下料,在良品裸电芯运输过程中实现对裸电芯的预压,预压后对电芯表面的二维码进行扫码绑定信息,然后由传输皮带将电芯转移到下料机。与裸电芯接触的压板需防粘电芯处理,同时具有预压压力感应器,不损伤裸电芯。

?除尘系统:由正负极片切刀处除尘装置、毛刷装置、除静电组件、正负极片/隔膜磁棒、分离式防尘外罩、FFU系统等组成。吸取或除去极片、隔膜和裸电芯表面粉尘以及防止环境粉尘进入裸电芯。并且除尘器进/出风管采用阻燃、防静电材料,管内壁光滑,滤芯为防静电材质,进出风管避免直角拐弯。整体式封闭防尘外罩采用分隔式透明外罩和隔板,隔离出不同区间,即正负极极片区、隔膜区、卷绕区、卸料区,以防止物料间粉尘相混及外部粉尘的混入。同时通过使用FFU控制设备内部的空气流向,始终保持卷绕机内部呈略高于外界的正压状态。所有旋转连接件、扣合件、盖板和拉带配合位置等摩擦碰撞发生区域,应使用金属和非金属配合或全非金属材料配合。需采用禁铜气动元件以及非铜/锌材质以及无铜/锌表面处理的配件,防止金属铜、锌粉尘的产生和污染。负压吸尘管路汇集到一个吸尘总管后引出设备,整个流场经过仿真模拟,进风管道风速有一定的要求,同时避免直角拐弯,如果弯管大于45°需要检修口。

?极片过程检测系统:由多套高分辨率工业相机、机械视觉光源、安装机构、工控机及显示器等组成。视觉CCD相机拍取电芯四个角位的阴极极片、阳极极片与上下隔膜和既定标示之间位置的图片,通过PC机器视觉软件分析物料边缘或分界边与标示位置的二维距离,再通过计算机运算实时得到同一圈阳极与上隔膜、同一圈阴极与阳极、同一圈阴极AT9与阳极、同一圈下隔膜与阴极、上一圈阴极与下一圈阳极的错位值,并实现实时以散点连接曲线和图层显示在显示器或触摸屏上。同时系统对电芯错位值进行处理,计算出每个裸电芯层与层之间错位值的最大值、最小值、平均值等,检测范围为电芯第一圈至最后一圈全检。

       CCD检测示意图如图10所示。检测系统安装在卷绕机卷针外侧附近,不影响设备卷绕部件的动作及操作,角度及离大板距离连续可调。结构件需强度高、安装牢固,不对测量精度产生影响。相机和镜头同时有防撞设计,避免意外碰撞导致的结构件位置变动或损坏。


图10 CCD检测示意图

03设备选择与应用案例

(1)明确来料工艺

确认来料兼容要求:正负极极片宽度、厚度范围、波浪边、蛇形弯、料卷卷径、卷筒内径等参数。

(2)明确产品规格

①确认兼容裸电芯规格,主要参数包括电芯厚度、宽度、高度等(表3)。

       表3 电芯规格示例


电芯尺寸如图11所示。


图11 电芯尺寸示意图

②明确贴胶工艺,采用单面贴胶或双面贴胶方式。明确胶带的宽度、贴胶长度等尺寸。

(3)明确设备配置

①功能配置:依据来料工艺及产品规格来确认设备整体配置要求,放卷配置包括正负极双放卷及自动换卷功能,隔膜双挂轴放卷,人工换卷;纠偏控制包括极片过程三级以上纠偏。卷绕头采用直驱驱动方式,卷针种类采用菱形卷针、椭圆卷针或圆形卷针,卷针数量采用双卷针或三卷针。卷针下料采用双夹爪方式进行下料。电芯下料后进行电芯预压,再进行下料流转。

②制定机械、电气、信息系统通用规范并执行。

客服电话
  • 0755-23712116
  • 13310869691